1938 Rockmore Theremin

1938 Rockmore Theremin

Who Commissioned This Instrument?

Clara Rockmore

Who Owned This Instrument?

Clara Rockmore

What Do We Know About This Instrument?

Wood chassis, bulkhead style, mounted vertically. Separate power supply/amplifier chassis connected with cable, originally served as speaker base.

Cabinet is similar to the 1938 Rosen September Theremin, but with different control cutouts and a steeper slant.

A generally higher grade of components is seen, three internal controls are employed that allow nearly infinite adjustment of the pitch oscillator waveforms, and provision has been made for adjusting the linearity (interval spacing). A rotary tone color selector is on the side of the cabinet. Many parts have been replaced.

Why is it Special?

This theremin represents the highest degree of the artist-engineer collaboration, as evidenced by the highly sophisticated internal control interface (enabling the engineer to more completely shape the sound and response, according to the preferences of the performer). With its type 59 audio output tubes wired as triodes, and combined with a large sensitive speaker, it would also possess a purer tone quality than Lucie Rosen's more powerful September theremin.

Tube Complement:

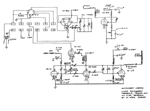
Incomplete Schematics

Photos

Photos courtesy of Floyd Engels